智能制造
数智影像
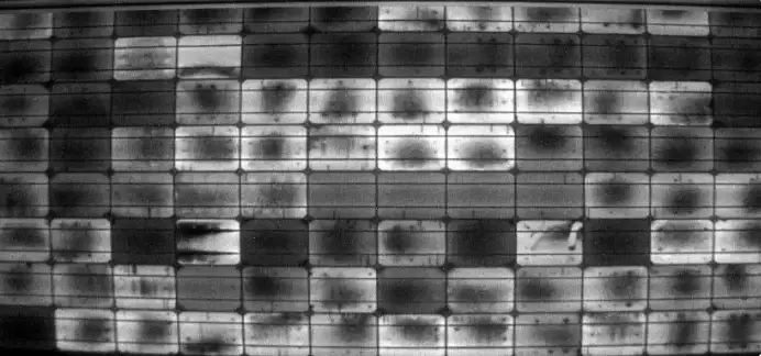
光伏电池黑斑的形成源于材料缺陷、工艺污染及操作不当,黑斑会降低转换效率,影响光伏检测后续流程。了解黑斑的形成原因,并及时检测,是光伏企业提升电池片质量的关键。
1. 材料缺陷
体缺陷:硅片内部可能存在位错或晶体缺陷,比如直拉硅棒生长过快产生的热应力,会在EL图像中表现为黑斑。
表面缺陷:表面钝化层(如氧化铝层)不均匀或者有缺陷,也容易形成大片黑斑。
2. 污染
制程污染:硅片在减抛刻蚀、退火、背钝化等环节暴露在空气中,容易沾灰尘或药液残留,高温会加重污染,从而形成黑斑。
异物污染:显微镜下可见的碳(C)、钠(Na)等污染物,会在EL或PL图像上呈现黑斑。
3. 工艺问题
焊接不良:过度焊接或虚焊可能导致局部电流收集受阻,形成黑斑。
高温工艺:高温会引起杂质扩散或氧化铝层不均匀,也会出现黑斑。
4. 其他因素
局部过热:热斑效应可能让某些区域发热过度,从而产生黑斑。
人为操作不当:生产过程中操作不规范,也可能导致表面污染或损伤。

1. EL检测(电致发光)
原理:给电池片加电,通过发光情况判断内部缺陷。黑斑区域通常光弱甚至不发光。
应用:EL检测可以发现黑斑、隐裂、断栅等问题,是最常用的检测方法。
2. PL检测(光致发光)
原理:用激光激发电池片,通过观察发光强度识别缺陷。黑斑在PL图像上通常亮度较暗。
帝视科技专注PL检测系统,结合自主研发的图像识别和缺陷分析算法,不仅可以精准识别黑斑,还能量化黑斑面积和位置,实现自动化、高效率检测。
应用:PL检测非常适合微小缺陷、隐裂或局部黑斑的发现,对提高电池片整体良率非常有效。

3. 机器视觉检测
原理:结合PL或EL成像,用图像处理算法自动识别黑斑位置和面积。
应用:可实现全自动检测,提高检测速度和准确性。
通过以上方法,可以有效发现光伏电池片上的黑斑,并结合形成原因采取改进措施,提高电池片质量和转换效率。像帝视科技提供的PL检测系统,就能帮助生产企业做到更精细、更自动化的黑斑分析,让良率更稳、更高。

400-006-5266
400-006-5266
总部热线(周一至周五9:00-18:00)
2023 © 福建帝视科技集团有限公司
闽ICP备17016438号 ICP许可证:闽B2-20221023
